Technical description 7000 series TouchLine station: Difference between revisions
From Zenitel Wiki
No edit summary |
|||
| (9 intermediate revisions by 3 users not shown) | |||
| Line 1: | Line 1: | ||
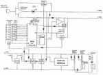
The 7000 series of TouchLine master stations are loudspeaking intercom stations, with or without handset, and with or without display. In this article, the full-featured stations with handset and display are described. These are the 70013 and 7070 desk stations and the 70343 and 7072 wall/desk stations, which functionally are the same. | |||
The 7000 series of TouchLine master stations are loudspeaking intercom stations, with or without handset, and with or without display. In this | |||
== Functional Description == | == Functional Description == | ||
| Line 38: | Line 37: | ||
* Accept an incoming call when station is in private. | * Accept an incoming call when station is in private. | ||
* Allows replacing handset without disconnecting call. | * Allows replacing handset without disconnecting call. | ||
* Remote control function ( | * Remote control function ([[RCO]] control) | ||
=== C-key circuit === | === C-key circuit === | ||
| Line 56: | Line 55: | ||
=== Digit transmitter === | === Digit transmitter === | ||
The digit transmitter is a digital IC that produces sinewave frequencies by a rasistor network. The oscillator frequency is divided by divided by a number dependence on the key depressed, producing a frequency 16 times the audio frequency. This frequency will then activate the outputs to the resistor network in sequence so by appropriate selection of resistors, a sinewave is produced.<br | The digit transmitter is a digital IC that produces sinewave frequencies by a rasistor network. The oscillator frequency is divided by divided by a number dependence on the key depressed, producing a frequency 16 times the audio frequency. This frequency will then activate the outputs to the resistor network in sequence so by appropriate selection of resistors, a sinewave is produced.<br /> The frequencies produced are approximsately: | ||
{| | {| | ||
| Line 129: | Line 128: | ||
== Related articles == | == Related articles == | ||
AlphaCom - Principles of operation | [[Principles of Operation|AlphaCom - Principles of operation]] | ||
[[Category: Analogue Station - Technical articles]] | |||
Latest revision as of 13:14, 1 November 2016
The 7000 series of TouchLine master stations are loudspeaking intercom stations, with or without handset, and with or without display. In this article, the full-featured stations with handset and display are described. These are the 70013 and 7070 desk stations and the 70343 and 7072 wall/desk stations, which functionally are the same.
Functional Description
The station is connected to the exchange by 4 wires; a-, b-, c-, and d-wires. The a/b-wires are the loudspeaker wires, and the c/d-wires are the microphone and digit selection wires. The currents in the a/b-wires when display module is installed is shown in parantheses.
Functions of the a- and b-wires
Loudspeaker
The loudspeaker is connected in series with a volume control and a reed contact, witch disconnects the loudspeaker when the handset is lifted. A capacitor prevents DC currents from flowing through the loudspeaker. A high-value resistor keeps the capaciror charged to avoid clicks when the handset is replaced.
Handset operation
This is a DC current control circuit consisting of a 6K8 resistor in series with a reed contact. Both reed contacts are situated in the base part of the station and are kept close by the built-in magnet in the handset. When handset is in place, the current in the a/b-loop is approximately 3 mA (13 mA). When handset is lifted, the current is reduced to zero (10 mA). This is a signal for the exchange to:
- Reduce the central amplifier gain by 10 dB to compensate for higher michrophone level.
- Accept an incoming call when station is in private.
- Prepare for automatic disconnection when handset is replaced.
- Prepare for open duplex function when handset is lifted at both sides.
- Mark the station busy while the handset is lifted.
Handset loudspeaker circuit
This consists of a small loudspeaker witch is connected in series with a DC-blocking capacitor and a series resistor to reduce power to the loudspeaker.
M-key circuit
When pressing the M-key, the current in the a/b-loop is increased to approximately 10 mA (20 mA). A speed-up circuit will give a short pulse with higher current so that the detection of the M-key in the exchange is faster. This is necessaty for the operation of the function keys, witch activate M-key simultaneously with transmission of digit. By shorting a solder bridge (S4), the depressing of an M-key will activate an ID-signal in c/d-wires. This is used for the Program Conference feature.
The activation of an M-key is a signal to the exchange to prform one of the following function:
- Manual control of speech direction in a conversation.
- A short M-key push will re-establish the voice switched (duplex) mode.
- Accept an incoming call when station is in private.
- Allows replacing handset without disconnecting call.
- Remote control function (RCO control)
C-key circuit
When depressing the C-key, the current in the a/b-loop is increased to 20-25 mA (30-35 mA). This is a signal to the exchange to cancel the conversation of to interrupt the number selection.
Display module
A display module may be connected betwen the a/-wires. The DC current drawn by the module is a constant 10 mA. Data to the module is transmitted as a frequency shift signal, with 46.9 kHz representing mark and 62.5 kHz representing space. A further description of the display module is given later.
Functions of the c- and d- wired
Microphone preamplifier
The michrophone preamplifier is a two-stage transistor amplifier with DC feeding of the microphone, which is an electret condenser michrophon. The amplifier is only operative when the c-whire has a positive voltage referred to d-wire. This is the case when the speech path is set up through the exchange. The light emitting diode (LED), which is connected in series with the amplifier, is thus the direct "live microphone" indication. A third transistor will cut off the current in the amplifier when a digit key is depressed during conversation.
Digit transmitter
The digit transmitter is a digital IC that produces sinewave frequencies by a rasistor network. The oscillator frequency is divided by divided by a number dependence on the key depressed, producing a frequency 16 times the audio frequency. This frequency will then activate the outputs to the resistor network in sequence so by appropriate selection of resistors, a sinewave is produced.
The frequencies produced are approximsately:
| Digit 0: | 500 Hz |
| Digit 1: | 700 Hz |
| Digit 2: | 900 Hz |
| Digit 3: | 1100 Hz |
| Digit 4: | 1300 Hz |
| Digit 5: | 1500 Hz |
| Digit 6: | 1700 Hz |
| Digit 7: | 1900 Hz |
| Digit 8: | 2100 Hz |
| Digit 9: | 2300 Hz |
In idle, the oscillator is stopped, and very little current is drawn by the circuit. When a call is initiated by pressing a digit key, the oscillator starts, and the current in the c/d-loop will increase. This is detected by the call scanner on the CLM board, and the scanner is stopped for the time required to receive and store the digit. For the following digit selection, this function is repeated.
If a digit key is depressed when microphone is active (positive c-wire vs. d-wire), the microphone amplifier is cut off. The exchange will detect this as a decrease of current and change polarity of the c/d-wires, thus enabling the digit transmitter.
The function keys operative in the same way, but in adittion, the M-key function at the a/b- wires is activated.
Private switch
When the private switch is activated, the idle current in the c/d-loop is increased from less than 1 mA to aproximately 3 mA. This is detected by the exchange so that calls to the station are not directly connected in open, but a ringing tone is generated and microphone amplifier is not activated until the call is accepted, either by pressing M-key, lifting handset, or retting the private switch
Display Module operation
Power supply
The display electronics is powered from the a/b-loob. A current generator passes 10 mA from the a-wire to a 5.1 V zener diode that stabilizes the voltage to the electronics. An RC filter between the a-wire and the current generator reduces the audio signal reaching the power supply.
Microcontroller
A mask programmed microcontroller type MC68HC04P is used to control the display. This controller preforms reception of serial data, adress recognition and display update. The same data are broadcast to all stations. To give each station module a unique adress, a special adress record is transmitted, followed by two polarity reversals of the c/d-wires a limited time. This is repested for all display stations in a system. The stored address is volatile; i.e. if power is lost, the adress update must be repeated.
Serial data demodulation
FSK (Frequency Shift Keying) is used for display data transmission to the station. The frequencies used are 46.9 kHz for mark and 62.5 kHz for mark and 62.5 kHz for space. Data format is 9600 Baud asynchronous transmission, 8 data bits, no parity bit, and two stop bits.
The data carrier ia picked up from the a-wire, filtered and amplifies before it is passed to the phase comprator section of the phase locked loop IC type 4046. The output from the phase detector is low-pass filtered, and a schmitt trigger produces a logic level signal to the microcontroller.
c-wire polarity sense
As explaines above, the microcontroller needs to know the polarity of the c-wire to be able to receive it's main adress. The c-wire level is clamped, low pass filtered, and passed through a schmitt trigger. The output from the schmitt trigger is connected to I/O pin PA5 on the controller via a resistor. This I/O pin is normally an output , but when the controller needs to read the level of the c-wire, the I/O pin is reconfigured to be an input.
Watchdog
When the microcontroller has detected a start bit on the serial input, it asserts I/O pin PA6 low. After a byte has been received, PA6 is returned to high. This pulsing action will keep the watchdog from resetting the controller. The watchdog will also reset the controller on powr-on. The exchange sends a null character to all stations every 50 ms to keep them from beeing reset.
Display
The display data are transferred through port B of the controller. PA6 selects high or low adress, and PA5 selects direction of transfer. The transfer is executed by pulsing PA7 high.
Adjustments
There are two adjustments to be made on the display module. These adjustments are done at the facktory, and will not normally need to be repeated.
- 1. The center frequency of the 4046 phase locked loop. RP2 is adjusted so that when a receiving a stabil frequency, the lowest value seen on pin 1 of the 40106 IC with an oscilloscope is 1.0 V.
- 2. The contrast of the display is adjusted by RP1 so that the background is on the verge of beeing visible.
